0

Разделы

Поворотные приводы - Стандартные приводы


grey line

M91xx-xxx-1N(1)

(Joventa DAS-DMS / DA-DM / DAL-DML / DAG-DMG)


8, 16, 24 и 32 Нм, без возвратной пружины

Серия стандартных электрических приводов предназначена для работы с малыми и средними воздушными заслонками в оконечных устройствах систем вентиляции, кондиционирования и отопления с управлением расходом воздуха.

Благодаря малым размерам и продуманной конструкции эти приводы идеальны для монтажа в ограниченном пространстве.


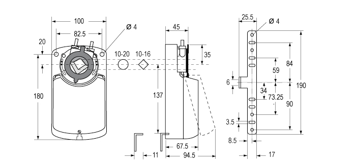
Характерной особенностью привода является наличие специального адаптера Johnson Controls на штоке, сочетающего в себе функции ограничителя угла поворота и индикатора положения.



M91xx-xxx-1N(1)


• Двухпозиционное, трехпозиционное и пропорциональное
  управление
• Независимое от нагрузки время поворота
• Возможна одновременная работа до 5 приводов,
  соединённых параллельно
• Разъём для электрического подключения с винтовыми
  клеммами
• Универсальный адаптер для круглых шпинделей Ø от 10 до
  20 мм или квадратных шпинделей со стороной 10-16 мм и
  длиной не менее 48 мм
• Выбор направления вращения
• Ограничение угла поворота
• Ручное управление с кнопкой отключения редуктора
• Два вспомогательных настраиваемых выключателя
• Автоматическое отключение в крайних положениях
• Режим энергосбережения при остановке в крайних
  положениях
• Доступна модификация под требования заказчика
• Степень защиты оболочки IP 54

plan
Размеры в мм