0

Разделы

Модуль SITOP select

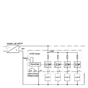
Модуль SITOP select предназначен для работы с блоками питания =24 В, распределения их выходного тока между несколькими параллельными цепями и мониторинга этих цепей. В случае появления перегрузки или короткого замыкания в одной из ветвей питания нагрузки модуль SITOP select обеспечивает селективное отключение этой ветви, оставляя в работе все остальные ветви. Один модуль SITOP select способен обслуживать до 4 параллельных ветвей питания нагрузки.

 


Технические данные

Модуль SITOP select

Тип

Модуль 4 x 10 A

Заказной номер

6EP1 961-2BA00

Вход

Постоянное напряжение

Номинальное напряжение

24 В DC

Диапазон напряжений

22 - 30 В

Защита от перенапряжений

35 В; 100 мс

Выход

Постоянное напряжение

Номинальное напряжение

Vвых. - 0.5 В

Допустимые отклонения / пульсации

В соответствии с входным напряжением

Число выходных каналов

4

Расчетный ток Iвых. к +60 °C

10 А на канал

Диапазон уставок

2 - 10 А на канал

Параллельное подключение каналов

Не допустимо

КПД

 

Расчетный КПД при максимальном токе

Приблизительно 97 %

Потери мощности при максимальном токе

Приблизительно 30 Вт

Характеристики отключения

 

Перегрузка по току

Iвых. = 1.0... 1.3 x значения уставки, приблизительно после 5 с

Ограничение тока

Iвых. = 1.3 x значения уставки приблизительно после 50 - 100 мс

Немедленное отключение

Iвых.> установленного значения и Vвх. <20 В

Сброс

Использование кнопки на модуле

Защита и контрольная проверка

 

Защита мощности

FK2 плавкий предохранитель 15 А на канал

Индикаторы режима

Двухцветный светодиод на канал Зелёный - ОК Красный - перегрузка

Сигнальный контакт

Общий сигнализирующий замыкающий контакт (NO)

Безопасность

 

Степень защиты (Международная Электротехническая Комиссия 536; VDE 0106 T1)

Класс III

Степень защиты (EN 60 529; VDE 0470 T1)

IP 20

TÜV

Да

Маркировка СЕ

Да

UL/cUL (USA )

Да

EMC

 

Излучаемые помехи

EN 50081-2, EN 55022 Класса B

Помехоустойчивость

EN 50082-2

Условия эксплуатации

 

Температуры окружающего воздуха

0 … +60°C с естественным охлаждением

Температура хранения

-25 … +85°C

Класс влажности

Климатический класс 3K3 по EN 60 721

Механические характеристики

 

Выводы

 

- Вход +24 В

2 зажима под винт 0.33 - 10 мм2

- Вход 0 В

2 зажима под винт 0.22 - 4 мм2

- Выход 1 - 4

1 зажим под винт на канал 0.22 - 4 мм2

- Сигнальный контакт

2 винтовых вывода 0.22 - 4 мм2

Размеры (Ш x В x Г) в мм

72 x 90 x 90

Вес

0.4 кг

Монтаж

Монтаж на стандартном профильной шине, DIN EN 50 022-35 x 15/7.5

 

 

 

 

 


Технические данные

 


Характеристика

Модуль SITOP select

Переключающая характиристика

 


Чертеж

Модуль SITOP select

Заказной номер: 6EP1 961-2BA00

 


Схема подключения

Модуль SITOP select

Принцип. схемы

 


Заказные данные

Цена на сайте указана розничная в ЕВРО без учета НДС.Для уточнения цены и размера предоставляемой скидки - звоните или присылайте заявки

Заказной номерPGОписание продуктаЦена
6EP1961-2BA00586SITOP SELECT: 4-КАНАЛЬНЫЙ МОДУЛЬ ДИАГНОСТИКИ ЦЕПЕЙ ПИТАНИЯ. ВХОД НА КАНАЛ =24 В. ВЫХОД НА КАНАЛ: =24 В / 2 … 10A 113.42