
Сигнализатор с поворотной лопастью “low-cost” Pointek LPS 200 может использоваться как сигнализатор заполнения, опустошения или необходимого количества для сыпучих веществ. |
Особенности - Проверенный принцип поворотной лопасти для сыпучих веществ
- Механическое уплотнение с высокой степенью интеграции
- Вспомогательная энергия по выбору через выключатель
- Уникальная проскальзывающая муфта
- Резьбовое соединение из нержавеющей стали 1 14 дюйма NPT или 1 12 дюйма BSP
- Поворотный корпус
- Опционная складная лопасть для использования с материалами с небольшой плотностью
- Простой монтаж через подсоединение к процессу
|
Область применения Сигнализатор предельного уровня Pointek LPS 200 – дешевый сигнализатор с поворотной лопастью может использоваться как сигнализатор заполнения,тошения или необходимого количества для сыпучих веществ. Принцип поворотной лопасти особенно подходит для таких материалов, как зерно, корма, цемент, пластиковый гранулят и древесная стружка. Оборудованный опционной складной лопастью сигнализатор с поворотной лопастью отвечает требованиям даже низких плотностей материалов в 35 гл (2,19 lbft3) или 100гл (6,25 lbft3) со стандартной измерительной лопастью. Вращающаяся измерительная лопасть, приводимая в движение синхронным редукторным двигателем, регистрирует наличие материала на монтажной высоте LPS 200. Если контролируемое вещество достигает измерительной лопасти, то оно препятсвует ее вращению. Контакт реле замыкается. Если измерительная лопасть снова освобождается, то она снова начинает вращаться и реле возвращается в свое обычное состояние. Крепкая конструкция LPS 200 может работать даже в самых тяжелых условиях в зоне сыпучих веществ. В зависимости от свойств материала (кпримеру налипания на лопасти) чувствительность измерительной лопасти может настраиваться. LPS 200 поставляется в различных конфигурациях: короткая версия, с защитной трубкой и тросовым удлинителем. LPS 200 со стандартной измерителльной лопастью подходит для большинства случаев использования. В случае очень легких материалов рекомендуется версия со складной лопастью, имеющая большую чувствительность. |
Технические данные | Принцип работы | | | Принцип измерения | Сигнализатор с поворотной лопастью | | Вход | | | Измеряемая величина | Мин. и макс. | | Выход | | | Выходной сигнал | | | Тревога | Минивыключатель 5A при AC 250 V, омная нагрузка | | Задержка срабатывания | около 1,3 секунд | | Чувствительность | настраивается через противодействующую силу пружины или геометрию измерительной лопасти | | Условия использования | | | Условия монтажа | | | Место монтажа | внутриснаружи | | Условия окружающей среды | | | Температура окружающей среды | -20 to +60 °C (-4 to +140 °F) | | Класс защиты | IP 65 / Type 4 / NEMA 4 | | Категория | III | | Свойства измеряемого вещества | Сыпучие вещества | | Температура | -20 to +80 °C (-4 to +176 °F) | | Давление (резервуар) | max. 0.5 bar (7 psi) | | Минимальный насыпной вес | | | стандартная измерительная лопасть | 100 гд (6,25 лб куб фут) если лопасть покрыта материалом до 10 см (4 дюйма) 200 гд (2,19 лбфут куб.) если лопасть покрыта материалом до 10 см (4 дюйма) | | складная лопасть | 35 гл (2.19 лбкуб фут) если лопасть полностью покрыта материалом 70 гл(4.69 лбкуб.фут) если лопасть полностью покрыта материалом | | Конструктивные особенности | | | Материал | | | | Алюминий с эпоксидным покрытием | | подсоединение к процессу, защитная трубка и измерительная лопасть | Нержавеющая сталь | | Подсоединение к процессу | Резьба1¼" NPT, 1½" BSP | | Ввод кабеля | 2 x M20 или 2 x ½" NPT | | Питание | | | с переключаемыми зажимами | AC 115 V, ±15%, 50 - 60 Hz, 4 VA или AC 230 V, ±15%, 50 Hz, 6 VA или DC 24 V, ±15%, 2.5 W | | Сертификаьы и допуски | FM/CSA Класс II, Div. 1, Группа E, F, G, Класс III CSAUS Класс II, Div. 2, Класс III ATEX II 1/2 D (пылевзравозащита) CE | |
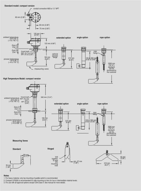
Чертеж Размеры Pointek LPS 200 |
Схема подключения Соединения Pointek LPS 200 |
Заказные данные [PDF] |
Заказные данные | Заказной № | Описание | Вес (кг) | Доставка | Мин. зак. (шт) | | 7ML5725-.....-.... | SITRANS LPS200, ЭЛЕКТРОМЕХАНИЧЕСКИЙ СИГНАЛИЗАТОР УРОВНЯ, КОМПАКТНОЕ ИСПОЛНЕНИЕ | 1.8 | по запросу (D) | 1 | | 7ML5726-.....-.... | SITRANS LPS200, ЭЛЕКТРОМЕХАНИЧЕСКИЙ СИГНАЛИЗАТОР УРОВНЯ, ИСПОЛНЕНИЕ С ЗАЩИТНОЙ ТРУБКОЙ | 2.2 | по запросу (D) | 1 | | 7ML5727-.....-.... | SITRANS LPS200, ЭЛЕКТРОМЕХАНИЧЕСКИЙ СИГНАЛИЗАТОР УРОВНЯ, КАБЕЛЬНОЕ ИСПОЛНЕНИЕ | 3.2 | по запросу (D) | 1 | | 7ML5728-.....-.... | SITRANS LPS200, ЭЛЕКТРОМЕХАНИЧЕСКИЙ СИГНАЛИЗАТОР УРОВНЯ, НАКЛОННОЕ ИСПОЛНЕНИЕ | 1 | по запросу (D) | 1 | | 7ML5730-.....-.... | SITRANS LPS200, ЭЛЕКТРОМЕХАНИЧЕСКИЙ СИГНАЛИЗАТОР УРОВНЯ, ИСПОЛНЕНИЕ С УДЛИННИТЕЛЬНОЙ ТРУБКОЙ | 1 | по запросу (D) | 1 | |
Аксессуары | Заказной № | Описание | Вес (кг) | Доставка | Мин. зак. (шт) | | 7ML1830-1KG | МОТОР-РЕДУКТОР, УНИВЕРСАЛЬНОЕ ЭЛ.ПИТАНИЕ, ДЛЯ POINTEK PLS 200 | 0.3 | по запросу (X) | 1 | | 7ML1830-1KH | ЗАПАСНАЯ ЛОПАСТЬ 35 X 102 MM ДЛЯ POINTEK PLS 200 | 0.08 | по запросу (X) | 1 | | 7ML1830-1KJ | ЗАПАСНАЯ СКЛАДНАЯ ЛОПАСТЬ 65 X 210 MM ДЛЯ POINTEK PLS 200 | 0.2 | по запросу (X) | 1 | | 7ML1830-1KK | УДЛИНЕНИЕ КАБЕЛЯ 2000 ММ ДЛЯ POINTEK PLS 200 | 1.3 | по запросу (X) | 1 | | 7ML1998-5FS62 | MANUAL FOR SITRANS LPS200 MULTI-LANGUAGE | 0.15 | 6 - 8 недель (C) | 1 | | 7ML5711-0AA | POINTEK LPS200 ЭЛЕКТРОМЕХАНИЧЕСКИЙ СИГНАЛИЗАТОР УРОВНЯ, ИСПОЛНЕНИЕ С ЗАЩИТНОЙ ТРУБКОЙ 500, 400, 300MM | 1 | по запросу (D) | 1 | | 7ML5711-1AA | POINTEK LPS200 ЭЛЕКТРОМЕХАНИЧЕСКИЙ СИГНАЛИЗАТОР УРОВНЯ, ИСПОЛНЕНИЕ С ЗАЩИТНОЙ ТРУБКОЙ 1000,900,800, 700,600MM | 1 | по запросу (D) | 1 | | 7ML5711-2AA | POINTEK LPS200 ЭЛЕКТРОМЕХАНИЧЕСКИЙ СИГНАЛИЗАТОР УРОВНЯ, ИСПОЛНЕНИЕ С ЗАЩИТНОЙ ТРУБКОЙ 1500, 1400, 1300, 1200, 1100MM | 1 | по запросу (D) | 1 | |
|