0
Преобразователи постоянного тока и Модули управления

SINAMICS DC MASTER преобразователь

 

SINAMICS DC MASTER серия преобразователей включает версии продукта DC преобразователь комплектный и отдельный модуль управления.

 DC преобразователь включает силовую часть и предназначен для подключения к трехфазному электропитанию. Они используются для питания цепей якоря и поля. Номинальный постоянный ток простирается в диапазоне от 15 до 3 000 A и может быть увеличен путем параллельного подключения преобразователей.

В зависимости от применения существуют блоки для двух- и четырехквадрантной работы. Блоки автономны благодаря  интегрированному устройству параметризации и не требуют никакого дополнительного оборудования для параметризации. Все функции, связанные с разомкнутым и замкнутым контуром управления, а также вспомогательные функции и функции контроля обрабатываются системой микропроцессора. Заданные и фактические значения могут быть введены как аналоговые и цифровые.

 SINAMICS DC MASTER блок управления является преемником SIMOREG CM и используется главным образом, чтобы переоснастить и модернизировать существующие преобразователи.

 

SINAMICS DC MASTER преобразователи доступны в следующих размерах (самовентилируемый до 125 A):

DC преобразователь

Модуль управления

номинальный токA

≤ 30

≤ 280

≤ 600

≤ 850

≤ 1 200

≤ 3 000

Габариты (Ш × В × Г)мм

268 × 385 × 221

268 × 385 × 252

268 × 625 × 275

268 × 700 × 311

268 × 785 × 435

453 × 883 × 505

271 × 388 × 253

Подробные чертежы в формате  PDF и DXF  доступны на  DVD диске, поставляемом с каталогом D 23.1 и в интернете http://www.siemens.com/sinamics-dcm (информационный материал).

 


Особенности

Преобразователи постоянного тока и Модули управления
  • Сокращение расходов, времени на обучение,  а также  максимальное число одинаковых деталей благодаря обширному ассортименту SINAMICS DC-MASTER.Стандартные и шкафные серии преобразователей SINAMICS DC MASTER относятся к устройствам широкого диапазона тока и напряжения. Серия преобразователей  предназначена для подключения к трехфазной линии питания. Кроме того, устройства могут быть подключены к однофазной линии питания, включая номинальный постоянный ток  до 125 A.
  • Гибкие возможности расширения функциональности и производительности.Широкий ассортимент продукции и наличие большого числа опций  позволяют оптимально адаптировать преобразователь постоянного тока к требованиям заказчика  - и технически, и экономически. Различные требования заказчика, тип и количество интерфейсов, а также вычислительная производительность и скорость могут быть точно исполнены, благодаря возможности выбора  между любым стандартным CUD, расширенным CUD или их комбинацией.
  • Доступность устройства или системы  увеличивается благодаря возможности быстро и просто заменять компоненты. Сменные компоненты были разработаны так, что они могут быть быстро и просто заменены. Запасные части, которые доступны, могут быть просмотрены в любое время, отмеченные серийным номером.
  • Простой ввод в эксплуатацию и параметризация с использованием интерактивных меню на расширенной панели оператора AOP30 с графическим LCD и текстовым дисплеем или поддерживаемое ПК с помощью STARTER инструментами ввода в эксплуатацию (см. "Инструменты и техники").
  • Во время всего процесса производства, все компоненты прошли комплексные испытания и проверки. Это является гарантией высокой функциональной безопасности.
  • Может быть легко интегрированы в автоматизированные решения, например, с помощью стандартного интерфейса связи PROFIBUS и различных аналоговых и цифровых интерфейсов.

 


Область применения

Преобразователи постоянного тока и Модули управления
DC приводная техника: динамика, надежность и экономическая эффективность

В зависимости от сферы применения, приводы постоянного тока являются зачастую наиболее выгодным решением. Они имеют много преимуществ, когда речь заходит о надежности, удобствах оператора и эксплуатационных характеристиках. Как и прежде, существует несколько технических и экономических причин использования приводов постоянного тока во многих промышленных областях:

  • Выгодная цена для  четырехквадрантных режимов работы
  • Длительная работа при низкой скорости
  • Полный крутящий момент даже на низких скоростях
  • Высокий пусковой момент
  • Широкий диапазон регулирования частоты вращения при постоянной мощности
  • Низкие требования к пространству и малый вес
  • Надежность

Основные области применения для приводов постоянного тока:

  • Привод прокатного стана
  • Проволочно-волочильный стан
  • Экструдеры и мешалки
  • Прессы
  • Лифты и краны
  • Канатные дороги и подъемники
  • Шахтный подъемник
  • Приводы для испытательных стендов 

 


Функции

Преобразователи постоянного тока и Модули управления

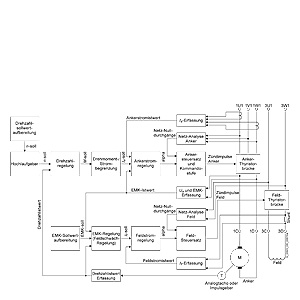
Функции регулирования в якорном контуре

Задание скорости вращения

 Источник задания скорости и его дополнительных значений может быть задан через параметрирование:

  • Вводится с помощью аналоговых значений от 0 до ± 10 В, от 0 до ± 20 мА, от 4 до 20 мА
  • через использование интегрированного моторизованного потенциометра
  • через бинектор с функциями: фиксированная скорость, толчковый режим, ползучесть
  • через последовательные интерфейсы SINAMICS DC-MASTER
  • через дополнительные модули

Нормирование осуществляется таким образом, чтобы 100% задания (формируется из главного и дополнительного заданий) соответствовало максимальной скорости двигателя.

Задание может быть ограничено минимальным и максимальным значением через параметр или конектор. Кроме того, в программном обеспечении имеются дополнительные ячейки, например, для того, чтобы иметь возможность вводить дополнительное задание до или после функции разгона генератора. Через бинектор можно выбрать функцию "Разблокировка задания". После параметрируемых функции фильтрования (PT1 элемент), суммарное задание передается далее  на вход  регулятора скорости. В этом случае активна функция разгона генератора.

Фактическая скорость

В качестве сигнала для текущего значения скорости может быть выбран один из четырех источников.

  • Аналоговый тахометр

Напряжение тахогенератора при максимальной скорости может составлять от 8 до 270 В. Согласование  напряжению производится через параметр.

  • Импульсный датчик

Тип импульсного датчика, число штрихов на один оборот и максимальная скорость вращения настраиваются через параметры. В электронном блоке оцифровки сигналы датчика (симметричные: с дополнительной инвертированной дорожкой или несимметричные: относительно массы) могут быть обработаны до максимального дифференциального напряжения 27 В.Через параметры выбирается номинальный диапазон напряжения датчика: 5 или 15 В. При 15 В питание датчика можно производить прямо от преобразователя . Датчики, рассчитанные на 5 В, требуют внешнего источника питания. Оцифровка импульсного датчика производится при помощи считывания дорожек: дорожка 1, дорожка 2 и нулевая метка. Однако, есть возможность использования импульсного датчика и без нулевой метки. При помощи нулевой метки имеется возможность фиксации одной позиции. Максимальная частота импульсов датчика может составлять 300 кГц. Рекомендуется использовать датчики с числом импульсов 1024 на один оборот (из-за высокой точности при малых скоростях вращения).

  • Режим работы без тахометра с регулированием ЭДС

Для регулирования ЭДС датчик скорости не требуется. Для этого  измеряется выходное напряжение преобразователя. Измеренное напряжение якоря компенсируется с внутренним падением напряжения двигателя (IR компенсация). Величина компенсации выбирается автоматически в процессе оптимизации регулятора тока. Точность этого процесса регулирования определяется изменением сопротивления в якорном контуре двигателя, зависящего от температуры и составляет около 5%. Рекомендуется процесс оптимизации регулятора тока для достижения наивысшей точности проводить при рабочей температуре машины. Регулирование ЭДС можно использовать тогда, когда требования к точности не очень высоки, невозможна встройка датчика и двигатель работает в диапазоне якорного напряжения.Внимание: в этом режиме работы не возможно зависимое от ЭДС понижение поля (работа в диапазоне ослабления поля).

  • Cвободно выбираемый сигнал текущего значения скорости

Для этого режима можно использовать любые номера конекторов в качестве сигнала текущего значения скорости. Такая настройка выбирается прежде всего тогда, когда регистрация текущего значения скорости производится технологическим модулем. Перед передачей значения скорости на регулятор скорости его можно сгладить при помощи параметрируемого сглаживания (элемент РТ1) и двух регулируемых полосовых фильтров. Полосовые фильтры применяются прежде всего там, где присутствует механический резонанс для того, чтобы подавить резонансные частоты. Добротность фильтров можно настраивать на резонансные частоты.

Датчик разгона

Датчик разгона преобразовывает вводимое задание при скачкообразном изменении в непрерывно изменяемом во времени сигнале задания. Время разгона и замедления можно настраивать независимо друг от друга. Дополнительно датчиком разгона используется сглаживатель начала и конца, который работает в начале и в конце времени разгона.

Все времена датчика разгона настраиваются независимо друг от друга.

Для времен датчика разгона имеется три блока параметров, которые могут быть выбраны через двоичные входы выбора или через последовательный интерфейс (через бинектор). Переключение параметров датчика разгона может производиться во время работы. Значение блока параметров 1 можно дополнительно мультипликативно оценивать через конектор (для изменения данных датчика разгона через конектор). При вводе времени датчика разгона равного нулю задание скорости напрямую передается на регулятор скорости.

Регулятор скорости

Регулятор скорости сравнивает задание и текущее значение скорости вращения и при отклонении выдает регулятору тока соответствующее задание по току (принцип: регулирование скорости при помощи вспомогательного регулятора тока).Регулятор скорости выполнен как PI-регулятор с дополнительной выбираемой D-компонентой. Кроме того, переключаемая статическая часть является выбираемой. Все параметры регулятора можно настраивать независимо друг от друга. Значение Кр(усиление) можно адаптировать в зависимости от сигнала конектора (внешнего или внутреннего).

При этом Р-усиление регулятора скорости можно настроить в зависимости от текущего значения скорости, от текущего значения тока, от разности заданного и текущего значений или от диаметра обмотки. Для высокой динамики контура регулирования скорости он является управляемым. Для этого, например, в зависимости от трения и момента инерции привода после регулятора скорости добавляется моментальное значение задания. Определение компенсации трения и инерции можно производить в процессе автоматической оптимизации.

Выходное значение регулятора скорости можно настраивать через параметры сразу же после разблокировки регулятора.

В зависимости от параметрирования можно обойти регулятор скорости и регулировать преобразователь по моменту или по току. Дополнительно имеется возможность переключения регулирования скорости и регулирования момента во время работы через функцию выбора «ведущее/ведомое переключение». Функция выбирается как бинектор через двоичную клемму выбора или через последовательный интерфейс. Ввод задания по моменту производится через выбираемый конектор и может поступать через аналоговую клемму или от последовательного интерфейса.

В ведомом режиме (режим регулирования момента или тока) работает ограничение регулятора. При этом можно в зависимости от устанавливаемого в параметрах ограничения скорости воздействовать на регулятор, чтобы исключить недопустимый разнос привода. Привод при этом ограничивается на настраиваемое отклонение скорости.

Ограничение момента

В зависимости от параметрирования выход регулятора скорости представляет собой либо задание момента, либо задание тока. В режиме регулирования момента выход регулятора скорости оценивается совместно с потоком машины и затем в виде задания по току передается на регулятор тока. Режим регулирования момента используется прежде всего при понижении тока, чтобы независимо от скорости вращения можно было бы ограничить момент двигателя.

Перечень доступных функций:

  • Независимая установка положительной и отрицательной границы момента через параметры.
  • Переключение ограничения момента через бинектор в зависимости от параметрируемого значения скорости.
  • Свободное задание ограничения момента при помощи сигнала конектора, например, через аналоговый вход или через последовательный интерфейс.

В качестве действующего ограничения момента всегда принимается наименьшая заданная величина. После ограничения момента можно дополнительно прибавить задание момента.

Ограничение тока

Ограничение тока, устанавливаемое после ограничения момента, служит для защиты преобразователя и двигателя. В качестве действующего ограничения тока всегда принимается наименьшая из заданных величин.

Следующие значения ограничения тока могут быть установлены:

  • Независимое задание положительных и отрицательных пределов для тока через параметры (задание максимального тока двигателя).
  • Свободное задание токоограничения через коннектор, например, от аналогового выхода или через последовательный интерфейс.
  • Раздельная настройка токоограничения через параметры для состояния покоя и для быстрого останова.
  • Зависимое от скорости токоограничение; при высокой скорости при помощи параметрирования можно автоматически установить автоматически включаемое, зависимое от скорости снижение токоограничения (предельная характеристика коммутации двигателя).

 Контроль силовой части по   I 2t : при всех значениях тока рассчитывается тепловое состояние тиристоров. При достижении граничной температуры для тиристоров в зависимости от параметрирования либо постоянный ток понижается до номинального, либо преобразователь выключается с выдачей сообщения о неисправности. Эта функция служит для защиты тиристоров.

Регулятор тока

Регулятор тока выполнен как PI-регулятор с независимыми друг от друга настраиваемыми Р-усилением и постоянной времени регулирования. При этом составляющие Р и I могут отключаться (чистое Р- или I- регулирование). Текущее значение тока регистрируется на стороне переменного тока при помощи преобразователя тока и передается через полное сопротивление трансформатора и выпрямитель на аналогово-цифровой преобразователь. Разрешение составляет 10 бит на номинальный ток преобразователя. В качестве задания по току используется выход ограничителя тока.

Выход регулятора тока выдает на блок управления управляющий угол, параллельно этому действует управление с двойным усилением.

Управление с двойным усилением

Такое управление в контуре регулирования тока улучшает динамику регулирования. Благодаря этому становится возможным таймерный интервал регулирования от 6 до 9 мс. Управление с двойным усилением действует в зависимости от задания по току и ЭДС двигателя и обеспечивает благодаря этому при прерывистом и непрерывистом токе и даже при смене направления момента ввод необходимого управляющего угла в блок управления.

Командная ступень

Командная ступень (только в преобразователях для четырехквадрантного режима) действует совместно с контуром регулирования тока логического процесса всех необходимых для смены момента действий. При необходимости можно заблокировать через параметры также и направление момента.

Блок управления

Блок управления образует синхронно с сетевым напряжением управляющий импульс для тиристоров силовой части. Синхронизация является независимой от вращающегося поля и от питания электроники и воспринимается силовой частью. Положение управляющего импульса во времени определяется выходным значением регулятора тока и управлением с двойным усилением. Ограничение регулирования производится через параметр.

Блок управления автоматически настраивается на подаваемую частоту в диапазоне 45 … 65 Гц.

Функции регулирования в цепи возбуждения

ЭДС регулятор

Регулятор ЭДС сравнивает заданное  и фактическое значение ЭДС (вызванное напряжением двигателя) и вводит заданное значение для тока контроллера. Таким образом, это позволяет контролировать ослабления поля, которое зависит от ЭДС. ЭДС контроллер работает как PI-регулятор, P и I компоненты могут регулироваться независимо друг от друга, и / или регулятор может работать только как контроллер P или только как I. Функция предварительного контроля работает параллельно регулятору ЭДС. В зависимости от скорости, предварительно регулируется заданное значение тока, с помощью автоматически регистрируемые характеристики поля (см.запуск оптимизации). После ЭДС регулятора могут быть введены дополнительные значения тока  либо через разъем, либо через аналоговый вход для последовательного интерфейса. Существуют ограничения для значения тока. В этом случае, значение тока может быть заключено в пределах от минимального до максимального, которые можно устанавливать независимо друг от друга. Ограничение осуществляется через показатель на панели или разъем. Минимум для верхнего предела или максимум для нижнего предела является эффективным.

Регулятор тока возбуждения

Регулятор  тока возбуждения  - это PI регулятор - где Kp и Tn могут быть установлены независимо. т.е. регулятор может работать как чистый P и I регулятор. Управление с двойным усилением работает параллельно регулятору тока возбуждения. Он рассчитывет и устанавливает управляющий угол для цепи возбуждения в зависимости от задания по току и напряжения питания. Управление с двойным усилением  текущего контроллер поддерживает регулятор тока и гарантирует, что цепь возбуждения  имеет соответствующую динамику.

Реглятор цепи возбуждения  - это ПИ регулятор, где Kp и Tn могут быть установлены независимо, он так же может быть использован как чистый П или И регулятор.  Функция преконтроля работает в параллель к  регулятору поля. Она рассчитывает угол поджига для цепи возбуждения, как функция от уставки тока и напряжения сети. Система преконтроля поддерживает регулятор тока и гарантирует требуемую производительность цепи возбуждения.

Блок управления

Блок управления образует синхронно с сетевым напряжением управляющий импульс для тиристоров силовой части в цепи возбуждения. Синхронизация воспринимается силовой частью и поэтому не зависит от питания электроники. Положение управляющего импульса во времени определяется выходным значением регулятора тока и управлением с двойным усилением. Ограничение регулирования производится через параметр. Блок управления автоматически настраивается на подаваемую частоту в диапазоне 45 … 65 Гц.

Связь между компонентами привода

DRIVE-CLiQ

Связь между компонентами SINAMICS осуществляется с помощью стандартного внутреннего SINAMICS интерефейса DRIVE-CLiQ. Он связывает блок управления с подключенными компонентами привода (DC преобразователь, клеммные модули и т.д.). DRIVE-CLiQ представляет собой стандартный цифровой интерфейс для всех приводов SINAMICS. Это дает возможность модуляризации функции привода  и таким образом повышает гибкость для индивидуальных решений. Оборудование DRIVE-CLiQ  базируется на стандартной промышленной сети  Ethernet  и используется с  витой парой. DRIVE-CLiQ  предусматривает сигналы приема и передачи, а также источник питания 24 В. Заданные и фактические значения, контроль команд, состояния сигнала обратной связи и электронные данные компонентов привода передаются через DRIVE-CLiQ. Только оригинальные кабели Siemens должны использоваться в качестве DRIVE-CLiQ кабелей. Лишь эти кабели могут гарантировать идеальную работу системы, благодаря специальной передаче сигнала и наличию амортизационных свойств.

.

SINAMICS Link

SINAMICS link соединение позволяет непосредственно обмениватсья данными  между несколькими (от 2 до 64) Блоками управления. Мастер более высокого уровня  не требуется.

Следующие Блоки управления SINAMICS поддерживают соединение:

  • CU320-2
  • Расширенная панель управления

Для использования соединений SINAMICS все блоки управления должны быть оборудованы коммуникационной платой CBE20  (опция G20).

Кроме того,для расширенной панели управления требуется карта памяти (опция S01, S02).  Связь может быть либо синхронной (только CU320-2), не-синхронной или комбинацией обоих. Каждый участник может отправлять и получать до 16 слов данных процесса.

Например, SINAMICS соединение может быть использовано для  следующих приложений:

  • Крутящий момент распределения для n приводов
  • Уставки  каскада для привода 
  • Распределение нагрузки приводов связанных через веб-материал
  • Master/slave функции для загрузки параметров
  • Соединения между преобразователями SINAMICS

 

Обзор, структура регулирования

 

Однофазный режим

Для преобразователей DC до 125 и до 575 В АС, полная функциональность устройства возможна даже при питании только через два проводника

Это означает, в проекте модернизации, например, преобразователь с однофазным подключением может быть интегрирован в  современную концепцию  (TIA) без каких-либо изменений в существующией машине или устройстве. Преобразователь подключен к линии питания через клеммы 1U1 и 1W1. Необходимо, чтобы однофазный коммутирующий дроссель или трансформатор обеспечивался 4% uk который  участвует в питании преобразователя. Коммутирующий дроссель и трансформатор должны быть выбраны в зависимости от  номинального тока цепи якоря.

В В2 схеме, линейный ток равен постоянному току в цепи якоря. Все другие компоненты на стороне привода должны быть рассчитаны в соответствии с этим.

Кроме того, из-за более высокой пульсации тока  по сравнению с шестью импульсном режимом, сглаживающий дроссель должен быть представлен в цепи постоянного тока. Пожалуйста, свяжитесь с производителем при определении размеров сглаживающего дросселя.

Соответсвующие технические данные трехфазного преобразователя в однофазном режиме приводится в разделе «Технические характеристики» к DC преобразователю. (По сравнению с трехфазным режимом, коэффициент снижения 0,7 должен быть принят во внимание  для номинального постоянного тока.)

 

Номинальное выходное напряжение  для однофазного режима

Питание

Выходное номинальное напряжение для однофазного режима 

 

Двуквадрантный режим

Четырехквадрантный режим

В

В

В

230

180

160

400

320

280

480

385

335

575

460

400

 

Температура охладителя и высота установки

Снижение тока

Допустимая температура охладителя  и установка высоты для SINAMICS DC MASTER, а также максимально допустимая масса нагрузки преобразователя в непрерывном режиме работы  отображены в следующей таблице (нагрузка определяется как  % от номинального тока).

 

Максимально допустимая нагрузка преобразователя DC в непрерывном режиме (нагрузка определяется как  % от номинального постоянного тока)

 

Высота установки над уровнем моря (Снижение номинальных значений может быть определено использованием линейной интерполяции)

Температура окр.среды или охладителя

1 000 м

2 000 м

3 000 м

4 000 м

5 000 м

 

преобр. до 125 A

преобр. от  210 A и выше

преобр. до 125 A

преобр. до 210 A и выше

преобр. до 125 A

преобр. от 210 A и выше

преобр. до125 A

преобр. от 210 A и выше

преобр. до to 125 A

преобр. от 210 A и выше

30 °C

100 %

100 %

100 %

98 %

96 %

88 %

86 %

78 %

78 %

70 %

35 °C

100 %

100 %

100 %

93 %

90 %

83 %

80 %

73 %

 

 

40 °C

100 %

100 %

94 %

88 %

84 %

78 %

 

 

 

 

45 °C

100 %

95 %

88 %

83 %

 

 

 

 

 

 

50 °C

94 %

90 %

82 %

78 %

 

 

 

 

 

 

55 °C

88 %

 

 

 

 

 

 

 

 

 

Снижение напряжения

Устройства могут работать при установки высоты до 4 000 м над уровнем моря с указанным номинальным напряжением питания. Напряжение линии питания может иметь III категорию перенапряжения относительно земли. Для установки высоты более  4 000 м, в некоторых случая необходимо снизить напряжение питания или убедиться, что сохраняется категория перенапряжения II. Подробная информация содержится в инструкции по эксплуатации.

 


Дальнейшая информация

Преобразователи постоянного тока и Модули управления
Документация

Техническая документация включает следующие инструкции:

  • SINAMICS DC MASTER DC Инструкция по эксплуатации преобразователя
  • SINAMICS DC MASTER Инструкция по эксплуатации модуля управления
  • Список инструкций (список параметров и функциональных схем)
  • Функциональное руководство SINAMICS свободных функциональных блоков

Документация поставляется на DVD вместе с преобразователем. На немецком, английском, французском, испанском, итальянском и русском  языках. Документация может быть отдельно заказана  в печатном виде на указанных языках.

Руководства включают в себя все данные, относящиеся к преобразователем SINAMICS DC MASTER:

  • Описание
  • Технические данные
  • Инструкция по установке
  • Инструкция по вводу в эксплуатацию
  • Обслуживание информации
  • Функциональные схемы
  • Описание неисправностей и оповещений
  • Список параметров
  • Список коннекторов и бинекторов
  • Чертежи

Документация на DVD

DVD содержит все инструкции по эксплуатации  для DC преобразователей и модуля управления в электронном виде в формате PDF.

DVD также включает в себя приложения  об использовании и применении приводов постоянного тока, на такие темы, как:

  • Реализация намотчиков
  • 12-пульсная схема
  • Режим Ведущий/ведомый 
  • SINAMICS DC MASTER в качестве  блока питания цепи возбуждения
  • Советы по проектированию

Эти документы постоянно дополняются и расширяются.

 

Дополнительная информация и данные о размещении заказа для различных документов предоставлены в разделе "Сервис и документация".