0

Разделы

Скачать Заказные данные 
Разделитель питания SITRANS I200 с HART

Аналоговый выход 0/4 … 20 мА для HARTВыходные изоляторы используются для искробезопасного управления позиционерами клапанов, электропневматическими преобразователями или индикаторами.Работа с искробезопасными позиционерами с HART (например, SIPART PS2 и SITRANS VP300) также возможна. Эти устройства передают наложенный  коммуникационный HART сигнал двунаправлено.

 


Особенности

Скачать Заказные данные 
Разделитель питания SITRANS I200 с HART

Для выходных HART сигналов 0/4 … 20 мАИскробезопасный выход [Ex ia] IICГальваническая развязка между входом, выходом и вспомогательным питаниемОпределение холостого хода и короткого замыкания, а также сообщения входа и выхода (может быть отключено).Установка возможна в Зоне 2, Div. 2.Может использоваться до SIL 2 (IEC 61508)

 

Зоны

 

0

1

2

20

21

22

Ex i интерфейсы

X

X

X

X

X

X

Установка внутри

 

 

X

 

 

X

 

 


Дизайн

Скачать Заказные данные 
Разделитель питания SITRANS I200 с HART

Выходной HART изолятор имеет пластиковый корпус (IP30) и оборудован вставными винтовыми клеммами.Спереди находятся зеленый светодиод для индикации напряжения питания и красный светодиод для оповещения об ошибках.Дополнительный источник питания может быть подключен отдельно при помощи вставных винтовых клемм или совместно для питания до 40 устройств при использовании pac-Bus.

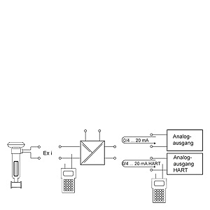
Выходной изолятор SITRANS I200, функциональная блок-схема

 


Технические данные

Скачать Заказные данные 
Разделитель питания SITRANS I200 с HART

Sitrans I200 выходной изолятор

Вход

 

Входной сигнал

0/4 ... 20  мА с HART

Рабочий диапазон

0 ... 24 мА

Макс. входной ток

50 мА

Входное сопротивление (сменный переключатель LI)

225 Ω/550 Ω

Коммуникационный сигнал

Двунаправленная HART передача, 0.5 кГц ... 30 кГц

Ex i выход

 

Выходной сигнал

0/4 ... 20 мА с HART

Подключаемая нагрузка

0 ... 800 Ω

Мин. нагрузка для контроля короткого замыкания

150 Ω

Остаточные пульсации

≤ 50 мВ

Напряжение холостого хода

≤ 25.6 В

Время отклика (10 % … 90 %)

≤ 25 мс

Точность измерения

Точность, типовые данные выражены в % от откалиброванной шкалы при UN, 23 °C

 

Ошибка линеаризации

≤ 0.1 %

Ошибка сдвига

≤ 0.1 %

Влияние температуры

≤ 0.1 %/10 K

Влияние напряжение питания

≤ 0.01 %

Влияние сопротивления нагрузки

≤ 0.02 %

Рабочие условия

 

Степень защиты корпуса

IP30

Степень защиты клемм

IP20

Окружающие условия

 

  • Температура окр. среды

-20 °C ... +70 °C (-4 ... +158 °F)(см. инструкцию по эксплуатации)

  • Температура хранения

-40 °C ... +80 °C (-40 ... +176 °F)

  • Относительная влажность (без конденсации)

≤ 95 %

Электромагитная совместимость

Проверено следующими нормами и требованиями: EN 61326-1 использование в промышленной среде

Конструкция

 

Винтовые клеммы

 

  • Однопроводное соединение

 

  • Жесткое

0.2 ... 2.5 мм2

  • Гибкое

0.2 ... 2.5 мм2

  • Гибкое с наконечниками (без/c пластиковым наконечником)

0.25 ... 2.5 мм2

  • Двухпроводное соединение

 

  • Жесткое

0.2 ... 1 мм2

  • Гибкое

0.2 ... 1.5 мм2

  • Гибкое с наконечниками

0.25 ... 1 мм2

Вес

Прибл. 160 г

Вид установки

На DIN рейку в соответствии с EN 50022 (NS35/15; NS35/7.5)

Установочное положение

Вертикальное или горизонтальное

Материал корпуса

PA 6.6

Класс противопожарной защиты

V0

Вспомогательное питание

 

Номинальное напряжение Un

24 В, постоянный

Диапазон напряжения

18 ... 31.2 В

Остаточные пульсации напряжения

≤ 3.6 VSS

Номинальный ток (UN, 20 mA)

80 мА

Потребляемая мощность (UN, 20 mA)

1.3 Вт

 Потери (при UN, RL = 250 Ω)

1.1 Вт

Индикатор работы

Зеленый светодиод “PWR”

Защита от обратной полярности

Есть

Контроль понижения напряжения

Есть (не для неисправных модулей/выходных состояний)

Гальваниеская развязка

 

Испытательное напряжение согласно EN 60079-11

 

• Ex i выход - вход

1.5 кВ, переменный

• Ex I выход – питание

1.5 кВ, переменный

• Контакт ошибки - Ex i выход

1.5 кВ, переменный

Испытательное напряжение согласно EN 50178

 

 • Вход - Питание

350 В, переменный

 • Контакт ошибки – Питание и вход

350 В, переменный

Обнаружение ошибок Ex i выход

 

• Разомкнутый контур

> 10 kΩ

• Короткое замыкание

< 15 Ω

• Состояние входа

> 6 kΩ

• Определение короткого замыкания только для входного тока

≥ 3.6 мА

• Настройки (LF переключатель)

Включен/выключен

• Индикация ошибки

Красный светодиод «LF»

• Сообщение об ошибке и потере питания

  • • Контакт (30 В/100 мА), замкнут на землю в случае ошибки
  • • pac-Bus, плавающий контакт (30 В/100 мА)

Сертификаты и допуски

 

Взрывозащита ATEX

 

• Сертификат типовых испытаний EC

DMT 03 ATEX E 012 X

• Степень защиты

II 3 (1) G Ex nA nC [ia] IIC T4

II (1) D [Ex iaD]

Установка

В Зоне 2, Div. 2 и безопасной области

Другие допуски

США (FM) (ожидается)

Канада (CSA) (ожидается)

Shipping (DNV)

Тех. Условия по безопасности (CENELEC)

 

• Макс. напряжение Uo

25.6 В

• Макс. ток Io

96 мА

• Макс. мощность Po

605 мВт

 • Макс. подключаемая емкость Co для IIC/IIB

103 нФ/800 нФ

• Макс. подключаемая индуктивность Lo для IIC/IIB

1.9 мГн/11 мГн

• Внутренние емкость Ci и индуктивность Li

Пренебрежимо малы

• Напряжение пробоя Um

253 В

• Для более подробной информации и значений см. свидетельство.

 

 

 


Чертеж

Скачать Заказные данные 
Разделитель питания SITRANS I200 с HART

SITRANS I200 разделитель питания с HART, размеры в мм (дюймах)

 


Схема подключения

Скачать Заказные данные 
Разделитель питания SITRANS I200 с HART

SITRANS I200 разделитель питания с HART, схема подключения

 


Заказные данные

Скачать Заказные данные 

Цена на сайте указана розничная в ЕВРО без учета НДС.Для уточнения цены и размера предоставляемой скидки - звоните или присылайте заявки

Заказной номерPGОписание продуктаЦена
7NG4131-0AA00810SITRANS I200 OUTPUT ISOLATER HART; RAIL MOUNTING; INPUT AND OUTPUT 0/4-20 MA; INTRINSICALLY SAFE OUTPUT; POWER SUPPLY DC 24V 183.38

 


Аксессуары

Скачать Заказные данные 

Цена на сайте указана розничная в ЕВРО без учета НДС.Для уточнения цены и размера предоставляемой скидки - звоните или присылайте заявки

Заказной номерPGОписание продуктаЦена
7NG4998-1AA810SITRANS I BASIC SET PAC-BUS WITH 5 SINGLE ELEMENTS AND TERMINAL SET (BEGIN AND END) 46.96
7NG4998-1AB810SITRANS I EXTENSION SET PAC-BUS WITH 5 SINGLE ELEMENTS 40.39