0

Разделы

Реверсивный пускатель SIRIUS - Пускатели в корпусе

Реверсивный пускатель SIRIUS - Пускатели в корпусе

Чертеж

Реверсивный пускатель, типоразмер S00/S0

3RE13 10, 3RE19 23-2CB3

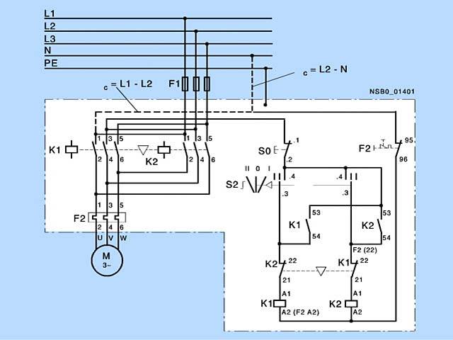
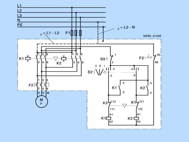
Схема подключения

Реверсивный пускатель, размер S00

3RE13 10

3RE19 23-2CB3

 

Реверсивный пускатель, размер S0

3RE19 23-2CB3

Заказные данные

Заказной №ОписаниеВес (кг)ДоставкаМин. зак. (шт)
3RE1310-8XC17-0AP0РЕВЕРСИВНЫЙ ПУСКАТЕЛЬ, 5,5 KW УСТАНОВКА РЕЛЕ ПОДГОТОВЛЕНА КОНТАКТОРНАЯ СБОРКА 3RA13, 230V ТИПОРАЗМЕР S00, PE-КЛЕММА ПЛАСТИКОВЫЙ КОРПУС IP65 ИСПОЛНЕНИЕ ДЛЯ ЕВРОПЫ КНОПКИ ЧЁРНАЯ/БЕЛАЯ14 - 6 недель (B)1
3RE1310-8XC17-0AV0РЕВЕРСИВНЫЙ ПУСКАТЕЛЬ, 5,5 KW УСТАНОВКА РЕЛЕ ПОДГОТОВЛЕНА КОНТАКТОРНАЯ СБОРКА 3RA13, 400V ТИПОРАЗМЕР S00, PE-КЛЕММА ПЛАСТИКОВЫЙ КОРПУС IP65 ИСПОЛНЕНИЕ ДЛЯ ЕВРОПЫ КНОПКИ ЧЁРНАЯ/БЕЛАЯ2.464 - 6 недель (B)1