Весоизмерительная ячейка предназначена для небольших платформенных весов с одной ячейкой (размеры платформы не более 350 x 350 мм), а также для использования в торговых весах класса III с максимальным количеством делений nmax = 3000 d.
Измерительный элемент заключен в герметичную оболочку и откалиброван по выходному току.
| Весоизмерительные ячейки SIWAREX R, серия SP | |
| Возможные области применения | Небольшие ленточные или платформенные весы |
| Конструктивное исполнение | одиночная |
| Номинальная нагрузка Emax. | 6/12 кг |
| класс точности по OIML R60 | C3 |
| Макс. цена деления nlc | 3000 |
| Мин. цена деления vmin | Emax/12.000 |
| Комбинированная погрешность Fcomb | ≤ ±0,02 % Cn |
| Переменность Fv | ≤ ±0,01 % Cn |
| Возврат нулевого сигнала | ≤ ± 0,0167 % Cn1) |
| Погрешность ползучести Fcr | |
| ≤ ± 0,0245 % Cn1) |
| ≤ ± 0,0053 % Cn1) |
| Температурный коэффициент | |
| Нулевой сигнал TKo | ≤ ± 0,0058 % Cn/5 K |
| Показатель TKc | ≤ ± 0,0045 % Cn/5 K |
| Минимальная предварительная нагрузка Emin | 0 % Emax |
| Максимальная рабочая нагрузка Lu | 150 % Emax |
| Разрушающая нагрузка Ld | 300 % Emax |
| Максимальная поперечная нагрузка Llq | 100 % Emax |
| Номинальный измерительный путь hn при Emax 6 кг | 0,24 ± 0,02 мм |
| Номинальный измерительный путь hn при Emax 12 кг | 0,19 ± 0,01 мм |
| Напряжение питания Usr (эталонное значение) | 10 В |
| Напряжение питания (диапазон) | 5 ... 15 В |
| Номинальный показатель Cn | 2 мВ/В |
| Допуск показателя Dc | ± 10 % |
| Допуск нулевого сигнала Do | ≤ ±1 % Cn |
| Входное сопротивление Re | 410 Ω ± 6 Ω |
| Выходное сопротивление Rа | 350 Ω ± 7 Ω |
| Сопротивление изоляции Ris | ≥ 5000 MΩ |
| Номинальный диапазон температур Btn | -10 ... +40 °C |
| Диапазон рабочих температур Btu | -40 ... +80 °C |
| Диапазон температур хранения Bts | -40 ... +90 °C |
| Материал чувствительного элемента (DIN) | Нержавеющая сталь с заводским номером 1.4542 |
| Степень защиты по EN 60 529 | IP66/IP68 |
| Максимальный момент затяжки крепежных винтов | 6 Нм |
| Взрывозащитное исполнение согласно ATEX (опция) | II 2 G EEx ib IIC T6/T4II 3 G EEx nA / nL IIC T6/T4II 1D / 2D / 3D T 70 °C |
| Кабельная разводка | |
| Принцип действия | Цвет |
| EXC + (питание +) | зеленый |
| EXC - (питание -) | черный |
| SIG + (измерительный сигнал +) | белый |
| SIG - (измерительный сигнал -) | красный |
| Sense + (линия датчика +) | желтый |
| Sense - (линия датчика -) | синий |
| Экран (не соединять с корпусом) | прозрачный |
1) Для номинальной температуры от -10 до +40 °C
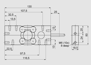
Весоизмерительная ячейка SIWAREX R, серия SP, размеры
Цена на сайте указана розничная в ЕВРО без учета НДС.Для уточнения цены и размера предоставляемой скидки - звоните или присылайте заявки
| Заказной номер | PG | Описание продукта | Цена |
| 7MH4107-1LC01 | 817 | SIWAREX R НАГРУЗОЧНЫЕ ЯЧЕЙКИ СЕРИИ SP - РАСЧЕТНАЯ НАГРУЗКА 6 КГ - 7 M КАБЕЛЬ - MAX. 3000 МАСШТАБНЫХ ИНТЕРВАЛОВ - СДЕЛАНО ИЗ НЕРЖАВЕЮЩЕЙ СТАЛИ - ДЛЯ ИСПОЛЬЗОВАНИЯ С ПРОМЫШЛЕННЫМИ ВЕСАМИ КЛАССА 3 | 858.60 |
| 7MH4107-1LC11 | 817 | SIWAREX R НАГРУЗОЧНЫЕ ЯЧЕЙКИ СЕРИИ SP - РАСЧЕТНАЯ НАГРУЗКА 6 КГ - 7 M КАБЕЛЬ - MAX. 3000 МАСШТАБНЫХ ИНТЕРВАЛОВ - СДЕЛАНО ИЗ НЕРЖАВЕЮЩЕЙ СТАЛИ - КЛАСС ЗАШИТЫ EEX IB IIC T6 ДЛЯ ИСПОЛЬЗОВАНИЯ С ПРОМЫШЛЕННЫМИ ВЕСАМИ КЛАССА 3 | 933.86 |
| 7MH4107-2BC01 | 817 | SIWAREX R НАГРУЗОЧНЫЕ ЯЧЕЙКИ СЕРИИ SP - РАСЧЕТНАЯ НАГРУЗКА 12 КГ - 7 M КАБЕЛЬ - MAX. 3000 МАСШТАБНЫХ ИНТЕРВАЛОВ - СДЕЛАНО ИЗ НЕРЖАВЕЮЩЕЙ СТАЛИ - ДЛЯ ИСПОЛЬЗОВАНИЯ С ПРОМЫШЛЕННЫМИ ВЕСАМИ КЛАССА 3 | 858.60 |
| 7MH4107-2BC11 | 817 | SIWAREX R НАГРУЗОЧНЫЕ ЯЧЕЙКИ СЕРИИ SP - РАСЧЕТНАЯ НАГРУЗКА 12 КГ - 7 M КАБЕЛЬ - MAX. 3000 МАСШТАБНЫХ ИНТЕРВАЛОВ - СДЕЛАНО ИЗ НЕРЖАВЕЮЩЕЙ СТАЛИ - КЛАСС ЗАШИТЫ EEX IB IIC T6 ДЛЯ ИСПОЛЬЗОВАНИЯ С ПРОМЫШЛЕННЫМИ ВЕСАМИ КЛАССА 3 | 933.86 |
Цена на сайте указана розничная в ЕВРО без учета НДС.Для уточнения цены и размера предоставляемой скидки - звоните или присылайте заявки
| Заказной номер | PG | Описание продукта | Цена |
| 7MH3701-1AA1 | 815 | ЗАЗЕМЛЯЮЩИЙ КАБЕЛЬ, ДЛИНА 400 MM | 38.16 |
| 7MH4710-2AA | 815 | КОРОБКА ДЛЯ УДЛИНЕНИЯ КАБЕЛЯ 4- ИЛИ 6-ПРОВОДНОГО, ЗАЩИТА IP66, РАЗМЕРЫ 80X75X57 MM. ВНИМАНИЕ: ЕСЛИ КАБЕЛЬ ОТ ТЕНЗОДАТЧКИОВ БУДЕТ УДЛИНЕН С ПОМОЩЬЮ SIWAREX- СИГНАЛЬНОГО КАБЕЛЯ И ЕСЛИ НЕСКОЛЬКОN IN EINE M SIWAREX ANSCHLUSSKASTEN PARAL LEL GESCHALTET MUESSEN DIE KABE LVERSCHRAUBUNGEN M16X1.5 DURCH M20X1.5 ERSETZT WERDEN. ES WIRD PRO ANZUSCHLIESSENDE WAEGEZELLE BENOETIGT: 1XEMV-KABELVERSCHRAU BUNG M20X1.... | 77.38 |