0

Разделы

Скачать Заказные данные Скачать Заказные данные 
SONOFLO SONOKIT ультразвуковой расходомер для монтажа на существующем трубопроводе

SONOKIT это ультразвуковой расходомер на базе времени распространения сигнала для дооснащения существующих трубопроводов.

Комплект для дооснащения содержит все необходимые компоненты и специальный инструмент для установки в качестве одно- или двухтрекового расходомера.

Комплект предназначен для монтажа на пустые трубы или трубы под давлением без остановки трубопровода процесса (установка по методу Hot-Tap).

Просьба обращаться на Siemens для получения дополнительной информации по инструментам Hot-Tap и указаний по этому методу.

В системе SONOKIT электроакустические преобразователи находятся в протоке (смачиваются жидкостью). Поэтому точность измерения и производительность значительно лучше, чем у допплеровских или накладных расходомеров.

 


Особенности

Скачать Заказные данные Скачать Заказные данные 
SONOFLO SONOKIT ультразвуковой расходомер для монтажа на существующем трубопроводе
  • Недорогое решение - содержит все необходимые для установки компоненты
  • SONOKIT может встраиваться в трубопроводы диаметров DN 200 до DN 4000 (8" до 160"), 1-трековая версия DN 100 до DN 2400 (4" до 96") - без остановки процесса или прерывания потока
  • Обводной трубопровод не требуется. SONOKIT выдерживает давление до 40 бар (580 psi) и температуру вещества от -20 °C до +200 °C (-4 °F и +392 °F).
  • Высокая точность - чем больше труба, тем точнее результат
  • Надежная конструкция и отсутствие подвижных частей гарантируют 100% отсутствие ТО и неисправностей для расходомера
  • SONOKIT поставляется с электроакустическими преобразователями с классом защиты корпуса IP68
  • Также он поставляется в прочной версии, которая может помещаться под землю или подвергаться постоянному затоплению.
  • Смачиваемые жидкостью электроакустические преобразователи гарантируют значительно лучшую точность измерения и производительность, чем у допплеровских или накладных расходомеров.
  • Автоматическое вычисление коэффициента калибровки при вводе данных геометрии трубы в измерительный преобразователь

 


Область применения

Скачать Заказные данные Скачать Заказные данные 
SONOFLO SONOKIT ультразвуковой расходомер для монтажа на существующем трубопроводе
  • подача сырой воды с установок водоподготовки
  • системы водораспределения
  • иррегационные системы
  • гидроэлектростанции
  • установки централизованного теплоснабжения
  • установки охлаждающей воды в промышленности и на электростанциях
  • системы в нефтяной и нефтеперабатывающей промышленности
  • установки для подготовки сточных вод
  • установки для транспортировки не проводящих жидкостей

 

 

 


Дизайн

Скачать Заказные данные Скачать Заказные данные 
SONOFLO SONOKIT ультразвуковой расходомер для монтажа на существующем трубопроводе

Комплект SONOKIT содержит все компоненты для подключения ультразвукового расходомера к существующей трубопроводной системе. При заказе можно выбирать между следующими опциями:

  • бумага для обматывания труб для монтажа измерительных датчиков
  • инструменты для выравнивания электроакустических преобразователей
  • монтажные пластины и тип измерительного преобразователя SONO 3000, согласно заказу
  • кабель

 


Технические данные

Скачать Заказные данные Скачать Заказные данные 
SONOFLO SONOKIT ультразвуковой расходомер для монтажа на существующем трубопроводе

 

Погрешность

 

Типичная, в завсимости от точности измерения установки

≤ ± (0.5…1.5%)

Примечание

Погрешность зависит от точности осуществляемых на месте измерений. Это означает, что неточные измерения углов, расстояний между электроакустическими преобразователями, толщины стенок и диаметров труб напрямую сказываются на возможной погрешности. Измеренные значения вводятся в память измерительного преобразователя SONO 3000.

Требования к трубам

Требования к трубам

 

Диаметр

DN 100 … DN 4000 (4” … 160”)

Давление в трубопроводе

мaкс 40 bar (580 psi)

Температура в жидкости

Стандартная конструкция: -20 … +200 °C (-4 … +392 °F)

Корпус

 

  • Стандартная конструкция 

IP68

  • Ex конструкция

EEx d IIC T3-T6, IP68 1)

Материалы

 

  • Клеммная коробка 

Стандартная конструкция: PA 6.6, 100 °C (212 °F)AISI 316, 200 °C (392 °F)

  • элемент электроакустического преобразователя 

Стандартная конструкция: AISI 316, 200 °C (392 °F)

Материал существующей трубы

 

  • Сталь

Держатель электроакустического преобразователя: EN 10273 or EN 10216 (P235GH)

 

Монтажные пластины: EN 10273 or EN 10216 (P235GH)

  • Concrete

Держатель электроакустического преобразователя: ASTM 316 илиподобный

 

Монтажные пластины: (отсутствуют)

  • Нержавеющая сталь

Держатель электроакустического преобразователя: ASTM или подобный

 

Монтажные пластины: ASTM 316 или подобный

Толщина стенкитрубы

 

  • стальная труба (AISI 316 и St. 37.2 или соответствующийматериал)

Электроакустический преобразователь и держатели поставляются с длиной L = 160 мм. Возможная толщина стенки трубы до 20 мм (0.79 дюймов).

  • бетонная труба

 

Электроакустический преобразователь и держатели поставляются с длиной

1) ATEX готовится.

 

Требования к монтажу

Для монтажа ультразвукового расходомера SONOFLO типа SONOKIT вокруг трубы должно быть следующее свободное место:

Монтаж на пустые трубы

Монтаж по методу Hot-Tap

 


Дополнительно

Скачать Заказные данные Скачать Заказные данные 
SONOFLO SONOKIT ультразвуковой расходомер для монтажа на существующем трубопроводе
Tapping band

Overview

SONOKIT tapping band is made specially for SONOKIT 1- or 2-track in order to be mounted outside on existing pipelines.

SONOKIT tapping bands are particularly designed to be mounted on non-weldable pipes, casted pipes, plastic pipes or concrete pipes.

Retrofitting of tapping band can be done on pressure raised and empty pipes

Design

SONOKIT tapping bands are made of stainless steel AISI 316 .

A complete tapping band for SONOKIT contains, depending on size, 2–8 segments, sealing material, bolts and pre-mounted transducer holders

Ordering

Tapping band for SONOKIT is ordered according to numbers os tracks, outer diameter of pipe and wall thickness. SONOKIT tapping band is not available ex stock.

For further information regarding installation methods and spe­cial installation without pressure shut-down (Hot-tapping) please see product manuals for SONOKIT or call the Siemens sales office.

Ordering:

For ordering tapping bands - please contact Siemens Flow Instruments marketing department.

SONO 3200 transducer complete unit with PG13.5 cable glands

Transducer type

Material

Gasket

Pressure rating

Terminal housing

Approval

Temperature range [°C (°F)]

Length

[mm (inch)]

Order No.

 

O-ring

316 SS

O-ring

PN 40

Plastic PA 6.6

 

-20 … +100 (-4 ... +212)

160 (6.3)

FDK-085B5307

 

O-ring

316 SS

O-ring

PN 40

316 SS

 

20 … +2001)(-4 ... +392)

160 (6.3)

FDK-085B5301

O-ring

316 SS

O-ring

PN 40

Plastic PA 6.6

 

-20 … +100 (-4 ... +212)

230 (9.41)

FDK-085B5308

O-ring

316 SS

O-ring2)

PN 40

316 SS

 

-20 … +200(-4 ... +392)

160 (6.3)

FDK-085B5313

O-ring

316 SS

O-ring

PN 40

316 SS

EEx d3)

-20 … +200(-4 ... +392)

230 (9.41)

FDK-085B5319

1) 316 SS housing for -20 ... +200 °C (-4 ... +392 °F) but cable glands only for -20 ... +100 °C (-4 ... +212 °F)

2) Chemical resistant O-ring

3) No ATEX

Sensor SONO 3200 transducer complete unit with M20 cable glands

Transducer type

Material

Gasket

Pressure rating

Terminal housing

Approval

Temperature range [°C (°F)]

Length

[mm (inch)]

Order No.

 

O-ring

316 SS

O-ring

PN 40

Plastic PA 6.6

 

-20 … +100 (-4 ... +212)

160 (6.3)

FDK-085B5454

 

O-ring

316 SS

O-ring

PN 40

316 SS

 

20 … +2001) 2)(-4 ... +392)

160 (6.3)

FDK-085B5455

O-ring

316 SS

O-ring

PN 40

Plastic PA 6.6

 

-20 … +100 (-4 ... +212)

230 (9.41)

FDK-085B5458

O-ring

316 SS

O-ring

PN 40

316 SS

EEx d2)

-20 … +195(-4 ... +383)

160 (6.3)

FDK-085B5452

O-ring

316 SS

O-ring

PN 40

316 SS

 

-20 … +200(-4 ... +392) 1)

230 (9.41)

FDK-085B5459

1) ATEX (Ex) IIC 2G EEx d IIC T3 ... T6

2) No ATEX

SONO 3200 transducer insert

Temperature range [°C (°F)]

Length [mm (inch)]

Order No.

Symbol

-20 … +200 (-4 ... +392)

90 (3.54)

FDK-085B1100

 

-20 … +200 (-4 ... +392)

160 (6.3)

FDK-085B1419

-20 … +200 (-4 ... +392)

230 (9.41)

FDK-085B1420

SONO 3200 transducer (Transducer body with insert)

Temperature range [°C (°F)]

Gasket

Length [mm (inch)]

Order No.

Symbol

-20 … +200 (-4 ... +392)

O-ring1)

160 (6.3)

FDK-085B1406

 

-20 … +200 (-4 ... +392)

O-ring

160 (6.3)

FDK-085B5510

-20 … +200 (-4 ... +392)

O-ring

230 (9.41)

FDK-085B5511

1) Chemical resistant

Terminal housing with PG 13.5 cable glands

Type

Order No.

Symbol

Material: PA 6.6, Temperature range: -20 … +100 °C (-4 ... +212 °F)

FDK-085B1403

 

Material: AISI 316, Temperature range: -20 … +200 °C (-4 ... +392 °F)

FDK-085B1402

Terminal housing with M20 cable glands

Type

Order No.

Symbol

Material: PA 6.6, Temperature range: -20 … +100 °C (-4 ... +212 °F)

FDK-085B5501

 

Material: AISI 316, Temperature range: -20 … +200 °C (-4 ... +392 °F)

FDK-085B5504

Material: AISI 316, Ex-d, Temperature range: -20 … +195 °C (-4 ... +383 °F)1)

FDK-085B5505

Material: AISI 316, Ex-i, Temperature range: -20 … +195 °C (-4 ... +383 °F)2)

A5E?????

1) ATEX (Ex) IIC 2G EEx d IIC T3 ... T6

2) For systems with FUS060 ATEX IIC 2G EEx dem (ia) T6/T4/T3

Terminal housing with ½-NPT cable glands

Type

Order No.

Symbol

Material: PA 6.6, Temperature range: -20 … +100 °C (-4 ... +212 °F)

onrequest

 

Material: AISI 316, Temperature range: -20 … +200 °C (-4 ... +392 °F)

onrequest

Material: AISI 316, Ex-d, Temperature range: -20 … +195 °C (-4 ... +383 °F)1)

onrequest

Material: AISI 316, Ex-i, Temperature range: -20 … +195 °C (-4 ... +383 °F)2)

A5E?????

1) ATEX (Ex) IIC 2G EEx d IIC T3 ... T6

2) For systems with FUS060 ATEX IIC 2G EEx dem (ia) T6/T4/T3

Transducer SONO 3200 gasket

Type

Pressure rating

Material

Temperature range [°C (°F)]

Order No.

Gasket O-ring (3 pcs. for complete transducer)

PN 40

FFKM1)/FKM

-20…+200 (-4 ... +392)

FDK-085B1089

Gasket flange

PN 40/160

Graphite

-20…+200 (-4 ... +392)

FDK-085B1080

Gasket and 12 mm (0.47“) bolts and nuts for flange transducers

PN 40

Graphite, 316 SS

-20…+200 (-4 ... +392)

FDK-085B1083

Gasket and 16 mm (0.63“) bolts and nuts for flange transducers

PN 160

Graphite, 316 SS

-20…+200 (-4 ... +392)

FDK-085B1084

Gasket cryogenics

PN 40

Copper, O-ring

-200…+100 (-328 ... +212)

onrequest

1) Chemical resistant O-ring.

Potting kit

Type/description

Order No.

Symbol

Potting kit, IP68, 10 m (289 ft) w.g. rating

FDK-085L2403

 
Tools

Type/description

Order No.

Symbol

Extraction tool for replacement of SONO 3200 O-ring transducers under pressure (hot-tap)

Transducer length:

   
  • 50 mm (1.97“)

FDK-085B5331

  • 160 mm (6.3“)

FDK-085B5333

  • 230 mm (9.1“)

FDK-085B5335

Angle measurement tool for SONOKIT

FDK-085B5330

 

Hot-tap drilling tool for SONOKIT

FDK-085B5392

 

Alignment tool for SONOKIT

FDK-085B5393

 
Cable for SONO 3100 with FUS060 (each 1 pcs.)

Type/description

Order No.

Symbol

Transducer cable – standard2 x 15 m (49 ft)

A5E00861432

 

Transducer cable – high temperature2 x 5 m (16.4 ft)

A5E00861438

Transducer cable – high temperature2 x 15 m (49 ft)

A5E00861435

Tranducer holder for SONOKIT

Type/description

Order No.

 

1-track

   
  • 230 mm (9.1“) for concrete pipe 60°, DN 600 … DN 4000 (24“ ... 160“)

FDK-085L1656

 
  • 160 mm (6.3“) stainless steel 60°, DN 300 … DN 4000 (12“ ... 160“)

FDK-085L1105

  • 160 mm (6.3“) carbon steel 60°, DN 300 … DN 4000 (12“ ... 160“)

FDK-085L1104

2-track

   
  • 230 mm (9.1“) for concrete pipe 60°, DN 600 … DN 4000 (24“ ... 160“)

FDK-085L1111

 
  • 160 mm (6.3“) stainless steel 60°, DN 300 … DN 4000 (12“ ... 160“)

FDK-085L1109

  • 160 mm (6.3“) carbon steel 60°, DN 300 … DN 4000 (12“ ... 160“)

FDK-085L1108

The part which is welded onto the pipe is either stainless steel or carbon steel.

Mounting plate for SONOKIT

Type/description

Order No.

1-track

 
  • 160 mm (6.3“), stainless steel, 60°, DN 300 … DN 4000 (12“ ... 160“)

FDK-085L1115

  • 160 mm (6.3“), carbon steel, 60°, DN 300 … DN 4000 (12“ ... 160“)

FDK-085L1114

2-track

 
  • 160 mm (6.3“), stainless steel, 60°, DN 300 … DN 4000 (12“ ... 160“)

FDK-085L1119

  • 160 mm (6.3“), carbon steel, 60°, DN 300 … DN 4000 (12“ ... 160“)

FDK-085L1118

The mounting plates are either completely in stainless steel or carbon steel.

Cable connection boxes

Type/description

Order No.

Symbol

Junction box Junction box for coax cable

   
  • IP68 metal box for 2 coax cables

FDK-085B1360

  • IP68 metal box for 4 coax cables

FDK-085B1361

  • IP68 EEx-e plastic box for 2 coax cables, no ATEX approval

FDK-085B1362

  • IP68 EEx-e plastic box for 4 coax cables, no ATEX approval

FDK-085B1363

Cable glands (each 1 pcs.)

Type

Material

Temperature range [°C (°F)]

Approval

Order No.

PG 13.5

Chrome plated brass

-20 ... +100(-4 .... +212)

 

FDK-085B1381

PG 13.5

Stainless steel

-20 ... +200(-4 .... +392)

 

FDK-085B1385

PG 13.5

Stainless steel

20 ... +200(-4 .... +392)

Ex d2)

FDK-085B1387

M20

Plastic

-40 ... +100(-40 .... +212)

 

FDK-085B1317

M20

Chrome plated brass

-20 ... +100(-4 .... +212)

 

FDK-085B1394

M20

Stainless steel

-20 ... +200(-4 .... +392)

 

FDK-085B1399

M20

Stainless steel

-20 ... +195(-4 .... +383)

Ex d1)

FDK-085B1315

½-NPT

½ Chrome plated brass

-20 ... +100(-4 .... +212)

 

onrequest

1) ATEX approved

2) No ATEX

 


Схема подключения

Скачать Заказные данные Скачать Заказные данные 
SONOFLO SONOKIT ультразвуковой расходомер для монтажа на существующем трубопроводе

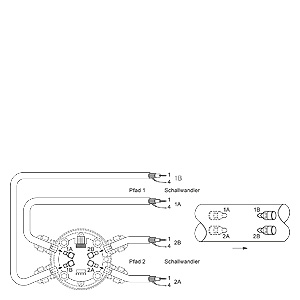
Электрическая схема подключения SITRANS FUS060 и SONOKIT 2-track. Макс. длина кабеля 30 m для размеров ≥ DN 3000.

Электрическая схема подключения SITRANS FUS060 и SONOKIT 1-track

 


Заказные данные

Скачать Заказные данные Скачать Заказные данные 

Цена на сайте указана розничная в ЕВРО без учета НДС.Для уточнения цены и размера предоставляемой скидки - звоните или присылайте заявки

Заказной номерPGОписание продуктаЦена
7ME321.-.....-....834Ультразвуковой расходомер SITRANS F US SONOFLO SONOKIT 1-трековый 1431.00
7ME322.-.....-....834Ультразвуковой расходомер SITRANS F US SONOFLO SONOKIT 2-х трековый 1802.00

 


Аксессуары

Скачать Заказные данные Скачать Заказные данные 

Цена на сайте указана розничная в ЕВРО без учета НДС.Для уточнения цены и размера предоставляемой скидки - звоните или присылайте заявки

Заказной номерPGОписание продуктаЦена
A5E00835255834SONO3200 TERMINAL HOUSING IN SS, LIQUID TEMPERATURE: -20 TO +200DEG.C, M20 CABLE GLAND AND ATEX EX IB. 430.36
A5E00836462834SONO 3200 COMPLETE TRANSDUCER, O-RING GASKET IN FFKM, LIQUID TEMPERATURE: -20 TO +200DEG.C, PN 40, LENGTH 160 MM, TERMINAL HOUSING IN SS, M20 CABLE GLAND AND ATEX EX.IB APPROVAL. 1727.80
A5E00839427834TERMINAL HOUSING IN SS, LIQUID TEMPERATURE: -20 TO +200DEG.C, NPT CABLE GLAND. 1208.40
A5E00839435834SONO 3200 COMPLETE TRANSDUCER, O-RING GASKET IN FKM 602, LIQUID TEMPERATURE: -20 TO +200DEG.C, PN 40, LENGTH 160 MM, TERMINAL HOUSING IN SS, NPT CABLE GLAND. 1463.86
A5E00839437834SONO3200 COMPLETE TRANSDUCER, O-RING GASKER IN FKM 602, LIQUID TEMPERATURE: -20 TO +200DEG.C, PN 40, LENGHT 230MM, TERMINAL HOUSING IN SS, NPT CABLE GLAND. 1533.82
A5E00839460834TERMINAL HOUSING IN PLASTIC PA 6.6, LIQUID TEMPERATURE: -20 TO +100DEG.C, NPT CABLE GLAND. 218.36
A5E00839476834SONO 3200 COMPLETE TRANSDUCER, O-RING GASKET IN FKM 602, LIQUID TEMPERATURE: -20 TO +100DEG.C, PN 40, LENGTH 160 MM, TERMINAL HOUSING IN PLASTIC PA 6.6, NPT CABLE GLAND. 903.12
A5E00839477834SONO 3200 COMPLETE TRANSDUCER, O-RING GASKET IN FKM 602, LIQUID TEMPERATURE: -20 TO +100DEG.C, PN 40, LENGTH 230 MM, TERMINAL HOUSING IN PLASTIC PA 6.6, NPT CABLE GLAND. 623.28
A5E02246194834SITRANS FUS CABLE GLAND, M20 STEEL A4, CABLEDIAMETER:4-6MM, -25 TO 200DEGC 111.30
A5E02246258834SITRANS FUS CABLE GLAND, 1/2 INCH NPT CHROME PLATED BRASS, CABLEDIAMETER:5-9MM, -40 TO 100DEGC 61.48
A5E02246304834SITRANS FUS CABLE GLAND , M20 PA-BLACK CABLEDIAMETER:5-13MM, -20 TO 100DEGC 13.78
A5E02246309834SITRANS FUS CABLE GLAND, 1/2 INCH NPT PA-GREY, CABLEDIAMETER:5-9MM, -20 TO 100DEGC 13.78
A5E02246311834SITRANS FUS CABLE GLAND , M20 STEEL, CABLEDIAMETER:5-8MM, -60 TO 180DEGC, ATEX EX.D. 117.66
A5E02609214834SONOKIT INSTALLATION ALIGNMENTRODS FOR DN100 TO DN650 (4 TO 26 INCH), D=25 MM, L=500 MM, 3 PCS. 148.40
A5E02609215834SONOKIT INSTALLATION ALIGNMENTRODS FOR DN700 TO DN1900 (28 TO 76 INCH), D=25 MM, L=500 MM, 6 PCS. 268.18
A5E02609216834SONOKIT INSTALLATION ALIGNMENTRODS FOR DN2000 TO DN4000, (80 TO 160INCH) D=25 MM, L=500 MM, 10 PCS. 357.22
A5E02609218834SPANNER KEY FOR TRANSDUCER MOUNTING TYPE SONO 3200 O-RING TYPE. 115.54
A5E02609219834TOOL SET WITH VARIOUS MOUNTING/SPARE PARTS FOR SONOKIT INSTALLATION. 129.32
FDK:085B1089834SITRANS FUS SPARE PARTS: GASKETS O-RING FOR SONO 3200 O-RING TRANSDUCER TYPE (1 BAG WITH 3 PIECES) 111.30
FDK:085B5459834SONO 3200 COMPLETE TRANSDUCER, O-RING GASKET IN FKM 602, LIQUID TEMPERATURE: -20 TO +200DEG.C, PN 40, LENGTH 230 MM, TERMINAL HOUSING IN SS, M20 CABLE GLAND. 1366.34
FDK:085B5501834TERMINAL HOUSING IN PLASTIC PA 6.6, LIQUID TEMPERATURE: -20 TO +100DEG.C, M20 CABLE GLAND. 218.36
FDK:085B5504834TERMINAL HOUSING IN SS, LIQUID TEMPERATURE: -20 TO +200DEG.C, M20 CABLE GLAND. 871.32
FDK:085B5505834TERMINAL HOUSING IN SS, LIQUID TEMPERATURE: -20 TO +200DEG.C, M20 CABLE GLAND AND ATEX EX.D. 430.36
FDK:085B5510834SONO 3200 TRANSDUCER BODY, O-RING GASKET IN FKM 602, LIQUID TEMPERATURE: -20 TO +200DEG.C, PN 40, LENGTH 160 MM. 666.74
FDK:085B5511834SONO 3200 TRANSDUCER BODY, O-RING GASKET IN FKM 602, LIQUID TEMPERATURE: -20 TO +200DEG.C, PN 40, LENGTH 230 MM. 578.76